The whole area of mutual and self impedances of the various elements is of some importance with phased arrays, especially with passive feed networks.

The question is how to measure the impedance with our existing hardware (i.e. the antenna tuners with their built in swr metering).
Measuring self impedance
Disconnect all other elements. Adjust the L and C until you have a match, just like a normal antenna tuner. Then, you have to remove the effect of the transmission line, which acts as an impedance transformer (unless you are lucky enough to have coax that is a multiple of a half wavelength).
Measuring mutual impedance
Measuring mutual impedance is a bit trickier. You do it by measuring the self impedances of the two elements in question, in isolation, then, measuring the impedance of both in parallel. A little algebraic manipulation, and you are done.
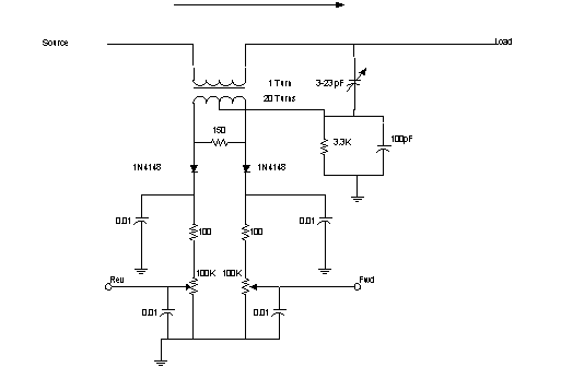
The schematic of the SWR bridge is shown below. Normally, a simple diode detector would cause problems because of nonlinearities, however, because we are digitizing the detected voltage, we can calibrate out the nonlinearity, and any offsets as well.

The 150 ohm resistor serves as a load for the current transformer. It looks like a series resistor of .375 ohms in the "thru" path.
At 10 watts, a 50 ohm line will have 22 V peak and about .45 Amps. The 20:1 reduction makes the current in the 150 ohm resistor about 20 mA, or 3.4 Volts.
The pair of C's make a voltage divider, which is essentially adjusted to match half the voltage appearing across the 150 ohm resistor (3.4/2 or 1.7Volts). The 3.3K resistor forms a DC return for the detector diodes and also results in a slightly decreasing division ratio as the frequency decreases. At 3 MHz, the impedance of a 100 pF capacitor is 530 ohms, at 30Mhz it is 53 ohms. The small added shunt capacitive reactance (on the order of 10 pF or 530 ohms at 30Mhz) can be also tuned out by the tuner.
When balanced, the voltage from the C voltage divider will just cancel half the voltage from the transformer, and the Rev port will read 0 volts. At this time, the voltages will add on the Fwd port, producing 3.4 volts, which is reduced to a nominal 2.5 by the 100K pot (which provides almost no load for the DC).
The series 100 ohm resistors provide a RF load for the detectors, because the 0.01 uF capacitor to ground is essentially a short circuit at RF.
5-10 W from source, 50 ohm resistive load. Variable C adjusted for 0 DC volts on Rev test point, which essentially sets the balance of the bridge.
Adjust Fwd variable resistor for 2.5 Volts on the output.
Reverse load and source, which makes all the power reverse (none is reflected back from the load, ideally), and then:
Adjust Rev variable resistor for 2.5 Volts
2-3 Watts -> 1.5 Volts
zmeasure.htm - revised 15 Jun 1999
return to Passive Beamforming
back to Phased Arrays
radio home
Jim Lux home
email comments jimlux@earthlink.net